Discovery 3 - integrovaná lednička
Moderátor: Miky_CZ
- ladapes
- Příspěvky: 423
- Registrován: 10 led 2008 23:21
- tel.: 725*708*083
- auto: D4 5.0 V8
- Bydliště: Prachatice
Discovery 3 - integrovaná lednička
Ahoj, neřešil jste někdo nefungující ledničku v HSE co je mezi loketníma opěrkama? Je kompresorová, nebo termoelektrická? tušíte někdo? Nejede mi, vypínač nesvítí když zapnu, tak přemýšlím kam se nejdřív podívat.
D2, D1 Camel, D2 a teď D3
- Miky_CZ
- Příspěvky: 5771
- Registrován: 29 čer 2008 13:47
- tel.: 603 975 234
- auto: DI, D3 V8, XK8
- Bydliště: Ostrava
Re: Discovery 3 - integrovaná lednička
termoelektricka a tusim ze ma nekde svoji pojistku
DI 300 Tdi: 4"lift, bodylift 2,5cm, BFG MT 285/75 R16, pevnostní nárazníky, prahy, přídavné světla, snorchel, CB, 2 navijáky, roll cage, kryty dif., žebřík, nájezdový plech, axle lock, true track, bufík atd
RRC 3,9 V8: závodní speciál
RRC 3,9 V8: závodní speciál
- ladapes
- Příspěvky: 423
- Registrován: 10 led 2008 23:21
- tel.: 725*708*083
- auto: D4 5.0 V8
- Bydliště: Prachatice
-
Rennie
- Příspěvky: 2709
- Registrován: 21 led 2017 10:46
- tel.: 776179179
- auto: LR D3 V8 4,4 HSE
- Bydliště: Ostrava
Re: Discovery 3 - integrovaná lednička
Pojistka za kastlikem spolujezdceladapes píše:Aha, tak díky, zkusím pohledat
Odesláno z mého SM-S908B pomocí Tapatalk
LR Discovery 3, 4,4 V8, 2006, sporák pohon, ARB atd
- ladapes
- Příspěvky: 423
- Registrován: 10 led 2008 23:21
- tel.: 725*708*083
- auto: D4 5.0 V8
- Bydliště: Prachatice
Re: Discovery 3 - integrovaná lednička
Tak pojistka je OK, když to zapnu a poslouchám tak dokonce něco cvakne (asi relé) a roztočí se ventilátor, to samé když vypnu kolíbku. Ale ta modrá kontrolka co je ve vypínači se nerozsvítí. Takže to vypadá na nějaký problém v termočlánku???
D2, D1 Camel, D2 a teď D3
- PEPO
- Příspěvky: 757
- Registrován: 27 led 2011 12:51
- tel.: 0905605225
- auto: FREELANDER+D3
- Bydliště: Furt pri Vode-Z.Moravce
Re: Discovery 3 - integrovaná lednička
Skúšaš to pri naštartovanom aute??
- ladapes
- Příspěvky: 423
- Registrován: 10 led 2008 23:21
- tel.: 725*708*083
- auto: D4 5.0 V8
- Bydliště: Prachatice
- Lukasino
- Příspěvky: 4003
- Registrován: 18 úno 2012 22:05
- tel.: 6034sedmsedm854
- auto: LR
- Bydliště: Kutná Hora
Re: Discovery 3 - integrovaná lednička
Případně mám jednu navíc 
Vždy se nějaká L322 u mě najde :o)
Prodávám i přebytečné díly na Range Rover L322
Prodávám i přebytečné díly na Range Rover L322
- ladapes
- Příspěvky: 423
- Registrován: 10 led 2008 23:21
- tel.: 725*708*083
- auto: D4 5.0 V8
- Bydliště: Prachatice
Re: Discovery 3 - integrovaná lednička
Super, tak vypadá že ji budu potřebovat. Co za ní?
D2, D1 Camel, D2 a teď D3
- Tazik1992
- Příspěvky: 1428
- Registrován: 10 čer 2014 22:59
- tel.: 602875958
- auto: Defík
- Bydliště: Holýšov,Kaznějov
Re: Discovery 3 - integrovaná lednička
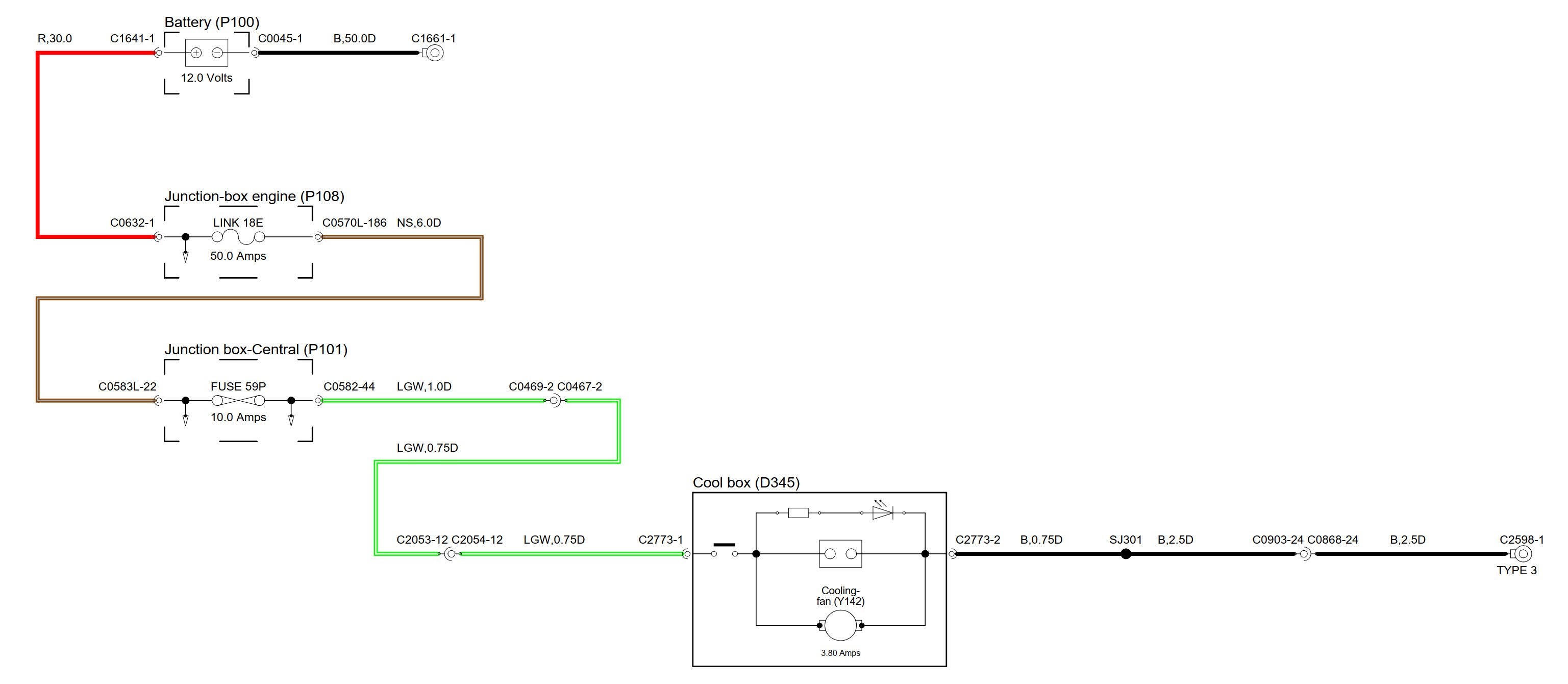
No, je to poměrně jednoduchý spotřebič a naprosto nezávislý na elektronice auta. Možná by se dal zachránit s minimem nákladů.
Podle schématu je připojený přímo k akumulátoru, elektronika chladničky jen hlídá, aby jej nevycucla a včas se odpojí.
Není tam moc věcí, co by se mohly zesrat a pokud, tak jsou snadno vyměnitelný.
Zkontroloval bych vypínač, pak relé - to spíná přímo Peltiérův chladící článek, no a pak samotný článek, který je pod chladičem s ventilátorem. Ten Peltier je nejlepší vyzkoušet tak, že se odpojí od elektroniky a přivést na jeho vývody rovnou 12V. Je jedno jak, on se podle toho na jedné straně ohře a na druhé ochladí, stačí jen na chvíli. Měl by brát cca 4A.
Tranzistory na desce budou OK, ty jen hlídají podpětí baterie, otáčky ventilátoru a asi teplotu, protože je vidět, že ke článku pod chladičem jde ještě nějaký kablík.
Podle štítku má cool box příkon cca 4A, tedy je tam malý Peltier s příkonem max. 50W
Peltiery se dají snadno sehnat, stačí jen vybrat správný rozměr a hlídat základí parametry - napětí cca 15V (při 12v bude žrát a chladit míň), max proud a příkon. Dají se sehnat i za stovku
Podle schématu je připojený přímo k akumulátoru, elektronika chladničky jen hlídá, aby jej nevycucla a včas se odpojí.
Není tam moc věcí, co by se mohly zesrat a pokud, tak jsou snadno vyměnitelný.
Zkontroloval bych vypínač, pak relé - to spíná přímo Peltiérův chladící článek, no a pak samotný článek, který je pod chladičem s ventilátorem. Ten Peltier je nejlepší vyzkoušet tak, že se odpojí od elektroniky a přivést na jeho vývody rovnou 12V. Je jedno jak, on se podle toho na jedné straně ohře a na druhé ochladí, stačí jen na chvíli. Měl by brát cca 4A.
Tranzistory na desce budou OK, ty jen hlídají podpětí baterie, otáčky ventilátoru a asi teplotu, protože je vidět, že ke článku pod chladičem jde ještě nějaký kablík.
Podle štítku má cool box příkon cca 4A, tedy je tam malý Peltier s příkonem max. 50W
Peltiery se dají snadno sehnat, stačí jen vybrat správný rozměr a hlídat základí parametry - napětí cca 15V (při 12v bude žrát a chladit míň), max proud a příkon. Dají se sehnat i za stovku
Sloužim lidu! :-)
Land Rover Defender 110SW 300Tdi 1998
ex-služební Land Rover Defender 2,4TDCi Puma 2008
Land Rover Defender 110SW 300Tdi 1998
ex-služební Land Rover Defender 2,4TDCi Puma 2008
- ladapes
- Příspěvky: 423
- Registrován: 10 led 2008 23:21
- tel.: 725*708*083
- auto: D4 5.0 V8
- Bydliště: Prachatice
Re: Discovery 3 - integrovaná lednička
Moc děkuju za schéma i užitečné informace co se hodí 
D2, D1 Camel, D2 a teď D3
- Fojtik Design
- Příspěvky: 33
- Registrován: 20 kvě 2023 00:59
Re: Discovery 3 - integrovaná lednička
Ta integrovaná lednička je stejná v discovery 3/4? Uchladí to něco? Má to smysl tam mít? Mám tam teď jen krámy, tak možná by to bylo smysluplnější využití místa, pokud to funguje.
- ladapes
- Příspěvky: 423
- Registrován: 10 led 2008 23:21
- tel.: 725*708*083
- auto: D4 5.0 V8
- Bydliště: Prachatice
Re: Discovery 3 - integrovaná lednička
Smysl má a uchladí. Vejdou se tam 4x 0,5L plechovky a chladí to fakt hodně. Takže 
D2, D1 Camel, D2 a teď D3