Autobaterie
Re: Autobaterie
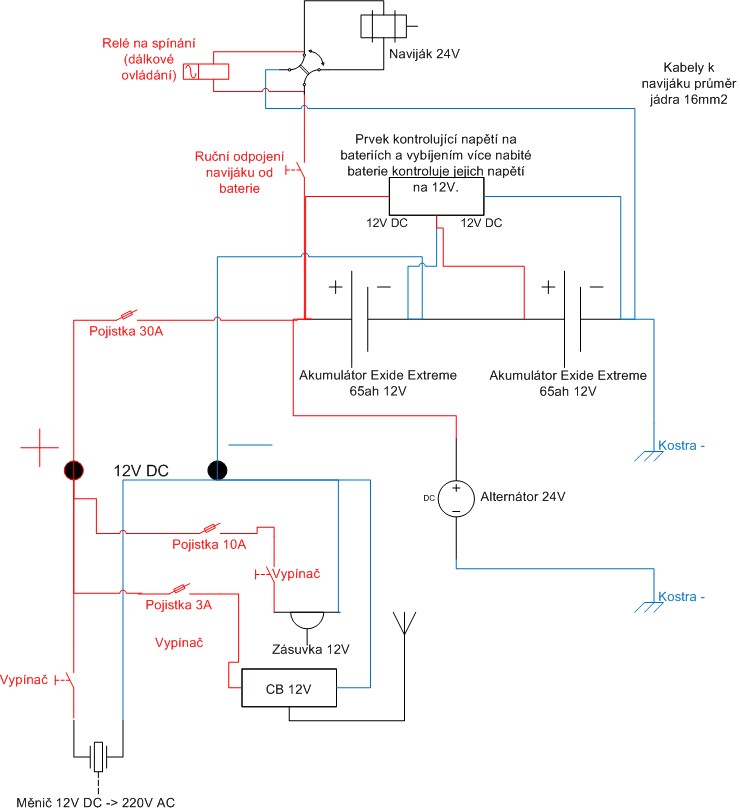
Mám SIII FFR, řešil jsem jak dostat z dvou baterií zapojených do série 12V, aniž bych musel dávat měnič 24V>12V. Mám CB 12V, potřebuji 12V zásuvku a měl jsem měnič 12V. Problém byl s vybíjením jedné baterie a následným problémem při dobíjení, kdy jedna baterie je nabitá a přebíjí se a druhá nedobíjí.
Celé zapojení jsem vyřešil viz. obrázek níže, omlouvám se za ne vždy korektně použitý symbol a zjednodušené schéma zapojení např. navijáku.
Co by se dalo změnit, řešily by jste zapojení jinak, chová se vybíjení jak předpokládám?
Předpokládám, že se vybíjí pouze jedna baterie 12V, při dobíjení se budou dobíjet díky kontrole obě baterie rovnoměrně, což i funguje po cca roku zkoušení, kdy toto schéma používám. Doufám, že jsem to nakreslil správně.
PS: Díky Maxselovi za doladění zapojení CB;-)
Celé zapojení jsem vyřešil viz. obrázek níže, omlouvám se za ne vždy korektně použitý symbol a zjednodušené schéma zapojení např. navijáku.
Co by se dalo změnit, řešily by jste zapojení jinak, chová se vybíjení jak předpokládám?
Předpokládám, že se vybíjí pouze jedna baterie 12V, při dobíjení se budou dobíjet díky kontrole obě baterie rovnoměrně, což i funguje po cca roku zkoušení, kdy toto schéma používám. Doufám, že jsem to nakreslil správně.
PS: Díky Maxselovi za doladění zapojení CB;-)
- Přílohy
-
- schéma zapojení 24V baterií do série.jpg
- Schéma zapojení do baterií do série na 24V s výstupem na 12V a kontrolou dobíjení
- (71.02 KiB) Staženo 1342 x
-
MadTom
- Příspěvky: 15314
- Registrován: 06 lis 2008 23:15
- tel.: 608 600 360
- auto: D2, Def 130
- Bydliště: Olomouc
Re: Autobaterie
Co se stane, pokud upadne kostra kde je uzemněná jedna z baterií a pustí se naviják nebo se bude startovat?
Nenatáhne se ti náhodou kostru přes uzemnění CB nebo něčeho jiného? To by totiž potom mohlo spustit kouřové efekty, protože i těch 12V ze zbylé baterie by stačilo (startér nebo naviják by se v tomto případě choval skoro jako zkrat).
Toto je důvod, proč se do aut dává měnič 24V->12V.
Nenatáhne se ti náhodou kostru přes uzemnění CB nebo něčeho jiného? To by totiž potom mohlo spustit kouřové efekty, protože i těch 12V ze zbylé baterie by stačilo (startér nebo naviják by se v tomto případě choval skoro jako zkrat).
Toto je důvod, proč se do aut dává měnič 24V->12V.
Drobek - Discovery II TD5 pro ženu, Blufínek - Defender 130 TD5 na ježdění s dětma a mě zbyl už zase jenom Ford Mondeo
Re: Autobaterie
Proto se ptám, ale pokud je to zapojené na o třídu nižší baterii od kostry, tak by se to nemělo stát, ne?
-
MadTom
- Příspěvky: 15314
- Registrován: 06 lis 2008 23:15
- tel.: 608 600 360
- auto: D2, Def 130
- Bydliště: Olomouc
Re: Autobaterie
stane se to úplně stejně - je potřeba si to pořádně namalovat - jestli se mi k tomu podaří večer dostat, tak to zkusím, ale neslibuju protože z práce teď chodím kolem 21té hodiny.
Cíl je ten, aby při přerušení kteréhokoliv ze silových vodičů (upadenej kabel, ohnilej konektor, nedotažená svorka) to buďto nefungovalo (to je OK) nebo pokud se výkonový spotřebič sepne (startér, naviják), tak aby proud neprotekl tam kde nemá - proto je to potřeba pořádně namalovat a potom odpojot virtuálně jednotlivé dráty a zjišťovat co to udělá - teda kudy proud poteče.
Cíl je ten, aby při přerušení kteréhokoliv ze silových vodičů (upadenej kabel, ohnilej konektor, nedotažená svorka) to buďto nefungovalo (to je OK) nebo pokud se výkonový spotřebič sepne (startér, naviják), tak aby proud neprotekl tam kde nemá - proto je to potřeba pořádně namalovat a potom odpojot virtuálně jednotlivé dráty a zjišťovat co to udělá - teda kudy proud poteče.
Drobek - Discovery II TD5 pro ženu, Blufínek - Defender 130 TD5 na ježdění s dětma a mě zbyl už zase jenom Ford Mondeo
- Kubrtos
- Příspěvky: 1397
- Registrován: 14 zář 2010 20:50
- tel.: +420604671119
- auto: D3 trisko Disko
- Bydliště: Olomouc
- Kontaktovat uživatele:
Re: Autobaterie
Tak já opráším tuhle debatu. Někdy do budoucna - dost do budoucna bych chtěl drobečkovi pořídit druhou baterku. Teď zvažuju jak ji zapojit. Dávat je do série mi připadá jako nesmysl - to můžu jen koupit větší baterku. Přemejšlel jsem o nějakým Dual Battery Systemu kterej se bude starat o to aby startovací baterka byla furt nabitá. Jen nevím kterej - zvažovali jsme že to vyrobíme, ale není to prdel a je asi jednodušší to koupit pokud by to bylo za slušnou cenu. Nemáte někdo tip? A jak dát do DII dvě baterky? Bezpodmínečně motorovej prostor. Nemám webasto, takže místo tam nějaký je...
Land Rover Discovery II 2,5TD5, -Drobeček
Range Rover L322 3,0D Vouge
Range Rover L322 3,0D Vouge
- Miky_CZ
- Příspěvky: 5773
- Registrován: 29 čer 2008 13:47
- tel.: 603 975 234
- auto: DI, D3 V8, XK8
- Bydliště: Ostrava
Re: Autobaterie
ja mam v disco dve baterky, zapojene paralelne a zatim na tvrdo a kdyz stojim dyl tak tu druhou odpojim, zaroven na tu druhou mam napojeny vnitrek auta a dalsi cypoviny, takze kdyz nekde kempuju tak pouzivam druhou a startuju z pvni,samozrejme jde pouzit bateriovy system, uz se to tu nekde resilo zkusim najitKubrtos píše:Tak já opráším tuhle debatu. Někdy do budoucna - dost do budoucna bych chtěl drobečkovi pořídit druhou baterku. Teď zvažuju jak ji zapojit. Dávat je do série mi připadá jako nesmysl - to můžu jen koupit větší baterku. Přemejšlel jsem o nějakým Dual Battery Systemu kterej se bude starat o to aby startovací baterka byla furt nabitá. Jen nevím kterej - zvažovali jsme že to vyrobíme, ale není to prdel a je asi jednodušší to koupit pokud by to bylo za slušnou cenu. Nemáte někdo tip? A jak dát do DII dvě baterky? Bezpodmínečně motorovej prostor. Nemám webasto, takže místo tam nějaký je...
neco malo se resilo tady http://landroverforum.klape.cz/forum/vi ... &start=180" onclick="window.open(this.href);return false;
DI 300 Tdi: 4"lift, bodylift 2,5cm, BFG MT 285/75 R16, pevnostní nárazníky, prahy, přídavné světla, snorchel, CB, 2 navijáky, roll cage, kryty dif., žebřík, nájezdový plech, axle lock, true track, bufík atd
RRC 3,9 V8: závodní speciál
RRC 3,9 V8: závodní speciál
- J. Pavlovský
- Příspěvky: 210
- Registrován: 12 črc 2009 12:09
- tel.: 603471521
- auto: Discovery I - 200Tdi
- Bydliště: Čechovice 16E, 79801 Prostějov
- Kontaktovat uživatele:
Re: Autobaterie
Jsem už staršího data - a tyto problémy se řeší už mnoho let (viz náklaďáky 12/24 V), paralelní spojení baterií u os. aut - ale nesetkal jsem se s řešením které by bylo stoprocentní... Vždy v tom byl nějakej zádrhel - a každopádně to bylo poruchové... Tečou tam příliš velké proudy a proto není řešení jednoduché ! Pokud někdo o něčem takovém ví, taky by mě zajímalo !
Jarda PV
Discovery I 200tdi; Jawa 350/633 bizon; Jawa 555
Discovery I 200tdi; Jawa 350/633 bizon; Jawa 555
- Kubrtos
- Příspěvky: 1397
- Registrován: 14 zář 2010 20:50
- tel.: +420604671119
- auto: D3 trisko Disko
- Bydliště: Olomouc
- Kontaktovat uživatele:
Re: Autobaterie
No, mě zajímaj asi hlavně ty dual battery systemy - jaký jsou s tím zkušenosti? Dá se to zmáknout doma?
Land Rover Discovery II 2,5TD5, -Drobeček
Range Rover L322 3,0D Vouge
Range Rover L322 3,0D Vouge
- J. Pavlovský
- Příspěvky: 210
- Registrován: 12 črc 2009 12:09
- tel.: 603471521
- auto: Discovery I - 200Tdi
- Bydliště: Čechovice 16E, 79801 Prostějov
- Kontaktovat uživatele:
Re: Autobaterie
Když je dáš do serie a 24V altík.... paralelně nic moc, vyrovnávají si napětí mezi sebou - pokud by to mělo být jednoduché tak jedině přepínat manuálně a hlídat nabití... nakonec misto dvou paralelních je jednodušší jedna větší !
Jarda PV
Discovery I 200tdi; Jawa 350/633 bizon; Jawa 555
Discovery I 200tdi; Jawa 350/633 bizon; Jawa 555
- Kubrtos
- Příspěvky: 1397
- Registrován: 14 zář 2010 20:50
- tel.: +420604671119
- auto: D3 trisko Disko
- Bydliště: Olomouc
- Kontaktovat uživatele:
Re: Autobaterie
Přesně to jsem si myslel. Já spíš přemejšlím nad něčím takovým: http://www.sierraexpeditions.com/index. ... ail&p=2074" onclick="window.open(this.href);return false;J. Pavlovský píše:Když je dáš do serie a 24V altík.... paralelně nic moc, vyrovnávají si napětí mezi sebou - pokud by to mělo být jednoduché tak jedině přepínat manuálně a hlídat nabití... nakonec misto dvou paralelních je jednodušší jedna větší !
(sakra, už zas porušuju pravidla...
Land Rover Discovery II 2,5TD5, -Drobeček
Range Rover L322 3,0D Vouge
Range Rover L322 3,0D Vouge
- J. Pavlovský
- Příspěvky: 210
- Registrován: 12 črc 2009 12:09
- tel.: 603471521
- auto: Discovery I - 200Tdi
- Bydliště: Čechovice 16E, 79801 Prostějov
- Kontaktovat uživatele:
Re: Autobaterie
Hezký a drahý.... A protože nemám rád v autě cokoli elektronickýho, raděj bych to řešil ručním přepínačem a voltmetrem s potlačenou nulou... Ta cena je opravdu děsivá !
Jarda PV
Discovery I 200tdi; Jawa 350/633 bizon; Jawa 555
Discovery I 200tdi; Jawa 350/633 bizon; Jawa 555
- RudaK
- Příspěvky: 8488
- Registrován: 24 lis 2006 18:09
- tel.: SONY Xperia Z3
- auto: D III + D 1
- Bydliště: Raygern - Sud mahren
Re: Autobaterie
Elektronice nerozumím,tak mě v autě nevadí . A tadle cena v dolarech je určitě nišší,než tady v republice za kačky .... 
D III - 2,7 TDV - The end result of a lot of hard work.
D 1 - 300 TDI 33x12.5R15 - už konečně nesmrtelná " SPIDERMAN "
D 1 - 300 TDI 33x12.5R15 - už konečně nesmrtelná " SPIDERMAN "
- Miky_CZ
- Příspěvky: 5773
- Registrován: 29 čer 2008 13:47
- tel.: 603 975 234
- auto: DI, D3 V8, XK8
- Bydliště: Ostrava
Re: Autobaterie
tohle bude dobre tema na debatu na grobu, sednem nad tim s madtomem a urcite nam neco poradiKubrtos píše:Přesně to jsem si myslel. Já spíš přemejšlím nad něčím takovým: http://www.sierraexpeditions.com/index. ... ail&p=2074" onclick="window.open(this.href);return false;J. Pavlovský píše:Když je dáš do serie a 24V altík.... paralelně nic moc, vyrovnávají si napětí mezi sebou - pokud by to mělo být jednoduché tak jedině přepínat manuálně a hlídat nabití... nakonec misto dvou paralelních je jednodušší jedna větší !
(sakra, už zas porušuju pravidla...) Akorát mi je u téhle potfory nesympatická ta cena.
DI 300 Tdi: 4"lift, bodylift 2,5cm, BFG MT 285/75 R16, pevnostní nárazníky, prahy, přídavné světla, snorchel, CB, 2 navijáky, roll cage, kryty dif., žebřík, nájezdový plech, axle lock, true track, bufík atd
RRC 3,9 V8: závodní speciál
RRC 3,9 V8: závodní speciál
- MOPADŽI
- Příspěvky: 4308
- Registrován: 08 zář 2007 22:35
- auto: Def,Def a Def+Disco
- Bydliště: Orlickoústecko
- Kontaktovat uživatele:
Re: Autobaterie
Ja to tu take oprasim......Tome, ze by milenka ?
.........neslibuju protože z práce teď chodím kolem 21té hodiny......
.........neslibuju protože z práce teď chodím kolem 21té hodiny......
Čas a Land Rover, nezastavíš... www.mopadzi4x4.eu
-
MadTom
- Příspěvky: 15314
- Registrován: 06 lis 2008 23:15
- tel.: 608 600 360
- auto: D2, Def 130
- Bydliště: Olomouc
Re: Autobaterie
Houby milenka, moc práce, ale nezapomněl jsem. Postupně dávám dohromady díly a do jara to bude hotové. Bude! Protože to potřebuju namontovat.
Probereme to u Patrika.
24V do auta které na to není z výroby udělané je nesmysl. Dvě baterky paralelně jsou OK, pokud běží motor. Jak to má Miky stačí, akorá se to nesmí zapomenou zapínat a vypínat. V pricipu je potřeba ty baterky rozpojit, pouze pokud nevrčí motor, takže pokud budou obě startovací, tak stačí veliké relé (solenoid k navijáku), které se sepne od spínací skříňky. Lepší řešení je, že druhá baterka se připojí až na te první vyleze napětí - není to taková rána na alternátor, pokud budou trošku vybité. A nebo jak to má Miloš - dva vypínače na palubovce, kterýma vypne při odchodu jednu i druhou baterku. Ale zase nesmí zapomenout.
Řešení s diodou jak jsem viděl několikrát popsané nefunguje, dobíjí to málo.
Probereme to u Patrika.
24V do auta které na to není z výroby udělané je nesmysl. Dvě baterky paralelně jsou OK, pokud běží motor. Jak to má Miky stačí, akorá se to nesmí zapomenou zapínat a vypínat. V pricipu je potřeba ty baterky rozpojit, pouze pokud nevrčí motor, takže pokud budou obě startovací, tak stačí veliké relé (solenoid k navijáku), které se sepne od spínací skříňky. Lepší řešení je, že druhá baterka se připojí až na te první vyleze napětí - není to taková rána na alternátor, pokud budou trošku vybité. A nebo jak to má Miloš - dva vypínače na palubovce, kterýma vypne při odchodu jednu i druhou baterku. Ale zase nesmí zapomenout.
Řešení s diodou jak jsem viděl několikrát popsané nefunguje, dobíjí to málo.
Drobek - Discovery II TD5 pro ženu, Blufínek - Defender 130 TD5 na ježdění s dětma a mě zbyl už zase jenom Ford Mondeo
- J. Pavlovský
- Příspěvky: 210
- Registrován: 12 črc 2009 12:09
- tel.: 603471521
- auto: Discovery I - 200Tdi
- Bydliště: Čechovice 16E, 79801 Prostějov
- Kontaktovat uživatele:
Re: Autobaterie
Řešení s diodou nefunguje protože na každé diodě je úbytek napětí... řešil jsem tohle už před lety na Tatře 603 - měla dvě baterie a dvě dynama - taky perla - ale chtělo by to podebatovat o tom - ale tady debatuju se psem a s veverkama... Ale zkusím něco pohledat v dobové literatuře - tohle je problém starej šedesát let !
Jarda PV
Discovery I 200tdi; Jawa 350/633 bizon; Jawa 555
Discovery I 200tdi; Jawa 350/633 bizon; Jawa 555
- J. Pavlovský
- Příspěvky: 210
- Registrován: 12 črc 2009 12:09
- tel.: 603471521
- auto: Discovery I - 200Tdi
- Bydliště: Čechovice 16E, 79801 Prostějov
- Kontaktovat uživatele:
Re: Autobaterie
A ještě takovou poznámku - i u těch dvou paralelně když běží motor se může stát že jedna bude přebíjena a jedna nedobitá.... stačí rozdíl ve stáří a kapacitě.... jiný odpor, jiné napětí.... něco se vyrovná - ale - opravte mě jestli je to špatně !
Jarda PV
Discovery I 200tdi; Jawa 350/633 bizon; Jawa 555
Discovery I 200tdi; Jawa 350/633 bizon; Jawa 555
-
MadTom
- Příspěvky: 15314
- Registrován: 06 lis 2008 23:15
- tel.: 608 600 360
- auto: D2, Def 130
- Bydliště: Olomouc
Re: Autobaterie
Paralelně zapojené baterie a nabíjení - pokud je alternátor v pořádku tak nabíjecí napětí musí být v rozsahu 13,8 - 14,2V - méně ne, už to nabíjí "málo" a více taky ne, hrozilo by plynování baterie. Maximálně se může lehce doregulovávat dle teploty - některá auta to tak mají.
Co se týče nedobíjení, tak autobaterie nejsou nabíjené na 100%, protože jim to prostě nesvědčí, ale pokud nebude baterka KO a dráty k ní budou dost silné, tak to bude fungovat tak, že po nastartování si baterka vezme co jí dá alternátor a postupně její nabíjecí proud klesne na minimum (u dobrých baterek na cca 0,1-0,2A nebo i méně) a tam se bude trvale držet. A je jedno jestli ty baterky budou paralelně dvě nebo tři. Akorát to u více baterek bude déle trvat, než se nabijí.
Jiná věc je systém s intenzivním používání elektrického navijáku, tam se baterky vybíjejí podstatně více, než u startování a může být vhodné omezit proudovou zátěž alternátoru - tj. nejdřív se nabije jedna baterka aspoň nějak a potom se teprve připojí k nabíjení druhá - ta druhá se bude nabíjet jednak z alternátoru a jednak z první baterky, než se aspoň trošku srovnají. A časem obě dojedou na plné napětí nabíjecí soustavy a nabíjecí proud jim klesne na minimum.
Co se týče nedobíjení, tak autobaterie nejsou nabíjené na 100%, protože jim to prostě nesvědčí, ale pokud nebude baterka KO a dráty k ní budou dost silné, tak to bude fungovat tak, že po nastartování si baterka vezme co jí dá alternátor a postupně její nabíjecí proud klesne na minimum (u dobrých baterek na cca 0,1-0,2A nebo i méně) a tam se bude trvale držet. A je jedno jestli ty baterky budou paralelně dvě nebo tři. Akorát to u více baterek bude déle trvat, než se nabijí.
Jiná věc je systém s intenzivním používání elektrického navijáku, tam se baterky vybíjejí podstatně více, než u startování a může být vhodné omezit proudovou zátěž alternátoru - tj. nejdřív se nabije jedna baterka aspoň nějak a potom se teprve připojí k nabíjení druhá - ta druhá se bude nabíjet jednak z alternátoru a jednak z první baterky, než se aspoň trošku srovnají. A časem obě dojedou na plné napětí nabíjecí soustavy a nabíjecí proud jim klesne na minimum.
Drobek - Discovery II TD5 pro ženu, Blufínek - Defender 130 TD5 na ježdění s dětma a mě zbyl už zase jenom Ford Mondeo
- J. Pavlovský
- Příspěvky: 210
- Registrován: 12 črc 2009 12:09
- tel.: 603471521
- auto: Discovery I - 200Tdi
- Bydliště: Čechovice 16E, 79801 Prostějov
- Kontaktovat uživatele:
Re: Autobaterie
Asi máš pravdu - pokud to bude hlídané nějakou automatikou (a to je to co já bych v autě nechtěl), ale mé letité zkušenosti s tím jsou špatné. Jezdil jsem tři roky s odtahovou Avií která měla el. navijáky pro nakládání a skládání, dvě baterie 6V původní v serii a k nim jednu 12V stejné kapacity - a byla to nepřetržitá řada problémů. Nejspolehlivější to bylo až se ta druhá baterie vyhodila a při použití navijáků nechával běžet motor. U T603 se dvěma dynamy a dvěmi bateriemi to taky za moc nestálo...
Jarda PV
Discovery I 200tdi; Jawa 350/633 bizon; Jawa 555
Discovery I 200tdi; Jawa 350/633 bizon; Jawa 555
-
MadTom
- Příspěvky: 15314
- Registrován: 06 lis 2008 23:15
- tel.: 608 600 360
- auto: D2, Def 130
- Bydliště: Olomouc
Re: Autobaterie
Tu T603 rozumím, protože regulace dynama nikdy nebyla nic moc. A používat elektrické navijáky bez běžícího motoru taky není dlouhodobě ideální. Ono pokud ten naviják není moc zatíženej, tak většinu proudu dá alternátor (maximálně se musí roztočit motor na vyšší otáčky) a navíc se většinou točí jenom chvilku a mezitím (než se přetáhne lano, ...) se stihne akumulátor aspoň trošku dobít. Ale pokud chci ze startovacího akumulátoru dělat trakční, tak mu to nesvědčí - běžné startovací akumulátory zvládnou cca 200-400 plných cyklů vybít-nabít, což je dost málo. Prostě na to nejsou dělané, jsou optimalizované ma malý vnitřní odpor = velký proud pro startování. Pro porovnání - mám tady 75Ah startovací akumulátor a 100Ah akumulátor pro cyklické použití - jsou stejně velké, akorát ten druhej je podstatně těžší = má víc olova.
Drobek - Discovery II TD5 pro ženu, Blufínek - Defender 130 TD5 na ježdění s dětma a mě zbyl už zase jenom Ford Mondeo