Tazik1992 píše: 19 kvě 2020 09:59
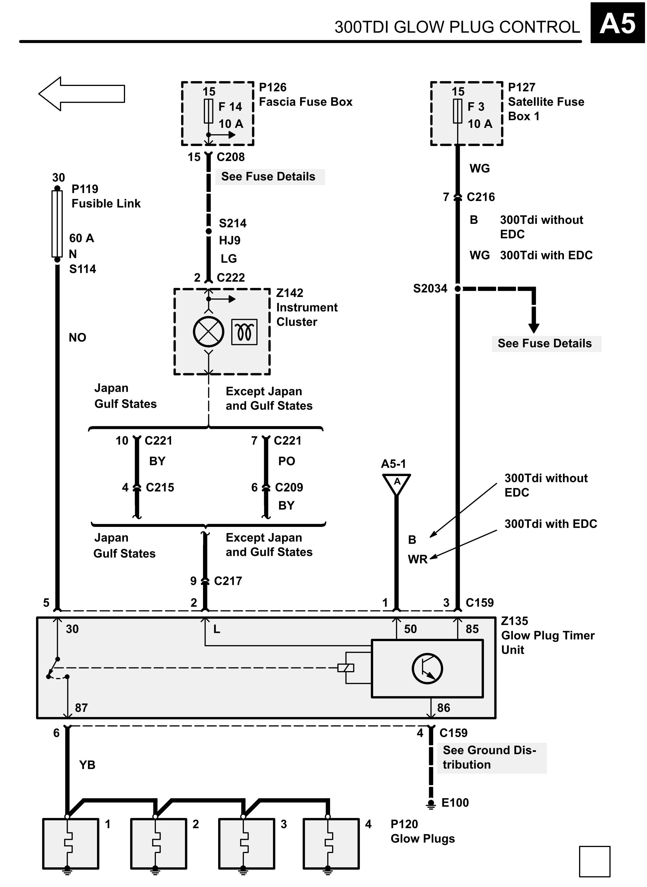
Čau, no tak aspoň, že něco je na svém místě. Vezmi ohmmetr nebo nějakou prozváněčku, v nouzi třeba baterku se žárovkou a zkus jestli nejsou propojené ty dva velké široké kontakty na tom relé. Ty přímo spínají okruh žhavení na stanovenou dobu. Když je relé bez napětí, tak musí být rozpojené. Pokud zjistíš, že jsou rozpojené, tak jsou ještě dvě možnosti - buď můžou být spečené kontakty nebo kabely u patice relé (to asi poznáš i okem v jakém je stavu, můžeš i zkontrolovat změřením) nebo je vadná elektronika relé a po připojení napětí relé trvale sepne. To se dá taky vyzkoušet na stole. Na kontakt 86 připojíš mínus baterky, na kontakt 85 plus 12V a pak drátkem přivedeš napětí 12V ještě na kontakt 50 - relé by mělo sepnout a po cca 8sekundách zase odskočit.
300TDi žhavení.jpg
ahoj, moc díky za vyčerpávající návody

já jsem teda díky tomu našel to relé, to jsem psal. Ještě ráno jsem pak očistil tu oxidaci, co byla na kontaktech a rychle jsem to zkusil. Tou mojí "super" metodou zkoušky rukou to vypadá,
že už to nehřeje po nastartování - ten první žhavič a ani tedy ostatní. Vypadá to dobře

Ale stejně to udělám ještě jak jsi psal ten návod na test toho relé. Půjčím si prozváněčku a až jí budu mít, tak dám vědět jak se to tváří.
Moc díky!